粉体行业在线展览
卧式喷雾造粒干燥机
面议
铭嘉干燥
卧式喷雾造粒干燥机
784
概述:本机对物料的雾化、热风脱水干燥、低速循环刮板 粉末输送、排风布袋除尘、出粉等一系列工艺过程都在同 一个紧凑的干燥箱体内连续完成;占地面积小,内部易清 洗,热能损失小,尾气热能回收系统可以显著的降低能源 消耗,提高干燥机的热量综合利用率。
适用物料: 化学工业:白炭黑、混凝土外加剂、硫酸钡、碱式硫酸铬、氧化铝、氧化钛、高岭土、铁氧体、块滑 石、碳化物、肥料、染料、洗涤剂、ACR助剂、胶乳、净水剂、树脂、塑料、冰晶石等。 食品工业:糊精、麦芽糖、蛋白粉、蛋黄粉、低聚糖、颗粒油脂、速溶咖啡、淀粉、香料、果蔬颗。 乳品工业:脱脂奶粉、全脂奶粉、豆奶粉、冰淇淋粉、乳精粉、酷朊酸钠等。 医药工业:中西药粉剂、抗生素、生化产品、维生素、农药粉剂、水解蛋白、酶、单细胞蛋白等。 建材工业:陶瓷坯料、釉料、超细粉料等 环保:烟气脱硫、造纸黑液及药厂废液处理等
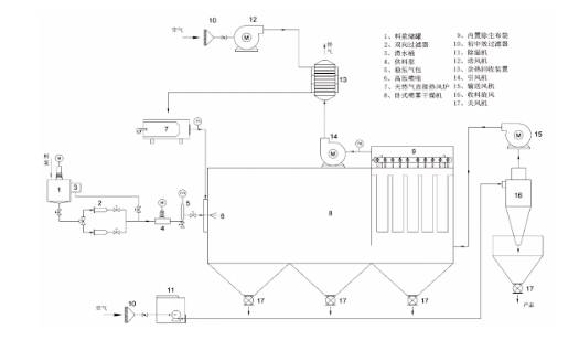
工艺流程:

技术参数:

YPG 系列
B-90 HP
ADL311-A/311S-A
低温静电喷雾干燥设备
莱克勒全新DryMASTER
PNSD系列压力喷雾干燥机
BLPG系列闭路循环喷雾干燥机
BILON-6000YN-I
LPG系列高速离心喷雾干燥机
20250428-12
YPGI型压力式喷雾干燥机
离心式喷雾干燥塔系统